|

传统工程机械的动力变速换档系统是由液力变矩器、机械齿轮变速传动机构、手动变速换档机构组成。今天,原机械动力换档变速系统逐步由电液一体化动力换挡系统取而代之。美国DP-TCN公司是生产变速箱电液比例自动换档控制系统的专业厂家,具有电液动力换档的多项专利技术。DP-TCN的电液换档控制系统使重型动力机械的换档变得简单、轻巧,提高了整车工作效率,降低了操作人员的劳动强度。该系统能使满足驾驶员的快速反应,适应外界环境的变化,是对传统变速箱进行升级改造的低成本、高技术方案。电液动力换挡系统可以调整离合器接合压力曲线对离合器实现快速的软接合控制换档功能。采用该电液自动换档控制系统可使重型工程机械的操作像"自动波"变速系统一样舒适、灵活。
DP-TCN公司可生产各种各种低压先导开关换挡阀(2位2通,2位3通,2位4通)和先导驱动比例减压阀IP-PRZ整体插装阀,EG-PRZ,
EV-PRZ螺纹插装阀,可根据各制造厂商变速箱的控制原理和结构尺寸,来设计和制造其各种电液一体化动力换档控制系统,对原机械换挡变速箱进行电液一体化的换挡技术升级更新。国内外应用厂家有ZF,CASE,CLARK,CNH,山推,一拖等。
电液换挡系统主要参数:
最大比例流量:0-4/28/30/35/50
升,最大比例压力:0-25/30
Bar,
最大换挡流量:0-6.5/9/18/23/50
升,最大工作压力:50/70
Bar,
电气参数:
电源:12/24VDC,
PWM脉宽放大电流:250-900/1800
mA,
离合减压响应时间:30-80ms,
变速箱换挡范围:F3/F3,F4/R4等。
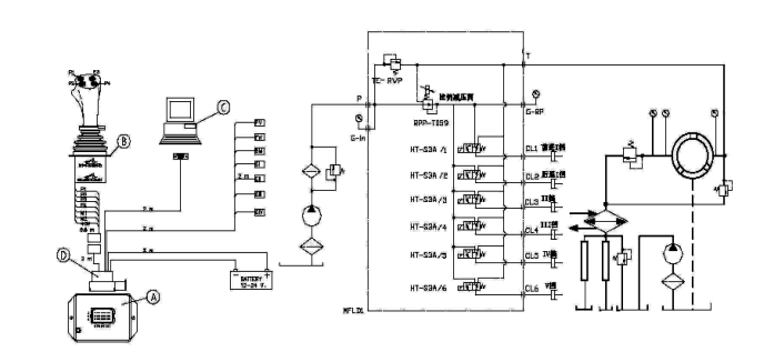
变速箱电液动力换档系统(POWER
SHIFT)部件组成:
B,
多动能双轴全方位换档控制手柄--可选,履带式工程车辆。
MFLD, 动力换档电液比例减压阀,电液动力换挡阀块(TE-RVP高响应低压溢流阀,RPP-T059先导电液比例减压阀,HT-S3A
2位3通先导电磁换挡阀
)
A, MPC4-PS-H电子换挡控制器--完成换档控制、实现离合器平稳接合。
D, MPC4-PS电子控制器输入/输出接口插头及信号电缆。
C, MPC4-PS电子控制器压力曲线设定与调整软件
-- 基于WINDOWS操作系统。

(一) JMF-DB
多动能双轴全方位换档控制手柄:
型号:JMF-DB-F4R4,
JMF-DB-F6R4,
该控制手柄分左/右手控制型,主要应用于履带车辆的控制。前推(或后拉)动手柄可以改变行车方向,即向前推接通前进I档,向后拉接通倒车I档,中位为空档。可根据要求控制的档位数从两种之中选其一。一种是手柄正面有四个复位按钮的,四个按钮代表档位,可实现前进5档与后退5档,如要求R3时,档位选择逻辑单元可保证按下三档或其它档按钮时,都使系统均按三档执行。另一种手柄正面有六个复位按钮代表前进6档,后退6档。如选择R4时,档位选择逻辑单元也可保证按下四、五档或六档按钮时,系统均按倒四档执行。
可选项:
1,电子油门控制:该档位控制手柄可在手柄的前端装有油门增减控制开关。需要油门增加时,按下油门增加按钮。按一次,油门开度增加一个增量,持续按下该按钮则油门持续增加。需要减少油门时,按下油门减少按钮,按一次,油门开度减少一个增量,持续按下则油门持续减少。
2,KD强制降低档功能:在负载突然增加的瞬间,操作人员只需按下换挡器的强制按钮或踩下换低档踏板,该系统即可自动完成从高档到低档的行走减速,防止发动机突然熄火。
(二)
MPC4-PS-H动力换挡电子控制器
型号:MPC4-PS-H
当接到挡位控制手柄的挡位电子信号时,电子控制器通过程序控制,选择最佳的接合曲线,根据控制器设定的程序,控制减压阀和相应挡位电磁阀,实现换挡离合器的柔性接合、离合过程。
主要特点:
1、柔性换挡功能:电子控制器根据换挡手柄产生的某一档位信号输出指令,启动相应的挡位电磁换向阀和比例减压阀,使相应离合器按照预定的压力曲线实现软结合。该压力曲线存储在电子控制器的EPROM中,控制器可根据各档位指令,调用相应挡位曲线,实现快速而有无冲击的档位切换。
2、空挡连锁保护:发动机在空挡时才能启动。
3、直接换向功能:对前进I挡和II挡可直接挂入相应的挡位。
4、误操作容错功能:若同时按下2个或多个挡位按键时,只有最低档位信号可被触发。
5、刹车电子脱挡功能:通常在刹车踏板下安装一限位开关。踩刹车时触发的限位信号启动空挡控制元件。
6、任选匀速升挡功能:当车辆处于低速(
1挡)状态时,容许直接按下高速档键,例如3挡或4挡,电子控制器自动按照2-3挡或2-3-4挡的顺序实现匀速升挡,反之也是一样。当车辆处于高速挡(3/4挡)状态时,容许直接按下低速档键,例如1挡或2挡,电子控制器自动按照4-3-2挡、或4-3-2-1挡的顺序实现匀速降挡。
7、失效保护功能:当发生线路断开,反向短路,负荷过载情况,控制器断开所有输出信号,转入空挡状态。
(三)动力换挡接合曲线设定与调整软件
DP-TECNORD公司为方便各厂家对于不同规格离合器的压力曲线的设定调整,开发了如下图所示的换挡离合器接合压力设定软件,该软件可以对离合器接合各时刻的压力进行设定与调整。
此软件在计算机上通过WINDOWS环境运行,并可将若干离合器的验证曲线传送到MPC4-PS编程控制器的EPROM中保存。使用该软件可对影响离合器接合时间至充油时间曲线的多种状态进行调整以达到工况要求的最佳工作状态,根据不同的挡位设置不同的曲线。一般存储有6-12条曲线(F3/R3为6条,F6/R6为12条)。各曲线的调整点可根据各种设备的容积参数及精度为6-12点,例如:T1(快速充油时间),T2(快速充油完成初始低压维持时间),T3、T4、
T5、 T6-T12(各时间段充油升压斜率时间)。利用该软件可将初始现场调试的最佳参数存储作为批量生产之用,是提高生产效率的有力工具。

(四)DP TCN比例减压阀和电液换挡控制阀组
IP-PRZ-59带零位偏置的先导比例控制减压阀工作原理:
比例减压阀有三个油口,P进油口,RP控制口,T回油口:
1、比例阀线圈不通电时,控制口的油通过主阀芯上的反馈节流孔进入弹簧腔,与弹簧共同作用,将阀芯推到最上端。主阀芯处于封死状态,P口和RP控制口不相通。
2、 P口少量的先导供油通过主阀芯中央油孔,经过滤器,从主阀芯上方的先导油节流孔流出,通过常开的先导球阀直接回油。
3、当比例阀线圈通入PWM电流信号时,衔铁柱塞产生一个与电流成正比的向下的推力,作用在推杆和定位球阀上,通过限制先导回油逐渐建立起球阀和主阀芯间先导腔的压力。限压:先导油须克服球阀的压力,将球阀顶开,才能流回油箱。建压:随着线圈电流增加,作用在球阀上的力增加,主阀芯上端的油压相应升高。该油压克服弹簧力将主阀芯向下推,进油口和控制口相通,先导油经P口和RP控制口流入离合器摩擦片的活塞腔。
4、同时,控制口离合器摩擦片的活塞腔的先导油经主阀芯上的反馈节流孔进入弹簧腔,作用于主阀芯下端,将主阀芯向上推,最终上下压力一致,阀芯处于平衡状态。当阀线圈中的电流变化时,主阀芯上腔的油压变化,阀芯下腔的压力自动做相应的调整,最终使阀芯处于平衡状态。
|